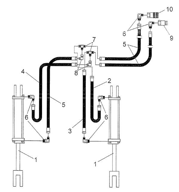
SARG 72/84 Hydraulic Diagram and Parts List
SARG 72/84 Hydraulic Diagram and Parts List

Ref #
Part #
Description
# Req'd
1
2504275
Hydraulic Cylinder 2 x 14
2
2
2505793
Hose, Hydraulic 1/4" ID x 20"
1
3
2505794
Hose, Hydraulic 1/4" ID x 28"
1
4
2505678
Hose, Hydraulic 1/4" ID x 72"
1
5
2505679
Hose, Hydraulic 1/4" ID x 84"
3
6
2505681
Elbow, 90° Adj. 9/16"-18 to 3/4"-16
6
7
2505795
Tee, Tube 9/16"-18 Male
2
8
2505682
Elbow, 90° Swivel 9/16"-18
2
9
2505688
Coupling, SAE 1/2" Male - 3/4"-16 O-Ring
1
10
2505689
Coupling, SAE 1/2" Female - 3/4"-16 O-Ring
1